Aqara智能家居简单完美改造洗碗机自动开门3.0
DMONK
2023-08-27
前言
前年的时候我分享过两篇洗碗机自动开门改造的文章:
很多朋友都非常感兴趣,不过都反馈过于复杂,比较难实现,我也觉得虽然能够实现想要的功能,但是的确有点难度且不够方便。
也一直在考虑有没有更容易上手更完美的解决方案。
解决方案
直到去年,因为换了Aqara全自动智能猫眼门锁H100,我把家里大部分Aqara智能设备都迁移到Aqara Home。
触发:
才发现,原来在Aqara平台,智能插座是可以把功率低于/高于多少W来作为触发条件去执行动作的。

这样的话我可以给洗碗机装一个智能插座,设置自动化当洗碗机插座的功率低于1W,执行洗碗机开门。泼肥!
触发的设备找好了,下一步就是如何去执行开关门的动作。
执行:
开门肯定还是使用电动推杆,这是目前最方便易用的动力装置,通过正负极接线来控制电机的正反转,实现开门和关门。那么接下来我只要找到如何能让正负极正反切换的器件就可以。
我曾经想过这么一个方案:
接两个开关电源,一个开关电源24伏输出正负极正接电动推杆,电机正转,推杆伸出开门。另一个开关电源24伏输出正负极反接电动推杆,电机反转,推杆缩回关门,我只要用双路控制器控制两个开关电源的输入电源就行了。可惜的是理想很丰满,实际试过是不行的。

按照如上图的方式接完线之后,左侧开关电源送电,推杆推出没问题,关闭左侧开关电源再开启右侧开关电源,右侧开关电源根本不能正常工作,因为两个开关电源的输出实际是接到了一起,短接了。
后来我在想有没有这样的继电器,跟6脚的拨杆开关差不多,能用220V控制的。
因为对电气自动化等不是很了解,断断续续找了一段时间,好在最后终于找到了,估计懂行的人分分钟就能想到。
JZX-22F/2Z继电器:


看接线图,继电器一共有8个引脚,13、14是控制端,用来接220V交流电。9、12分别接电源24V输入正极和负极,1、4是常闭端,意思是13、14不通电的情况下,1—9、4—12是相通的,那么我就把1、4接电动推杆的负极和正极,让电机反转,这样推杆默认是缩回的。5、8是常开端,意思是不加电的情况下,5、8都没有电,当13、14加电,继电器吸合,5—9、8—12相通,把5、8接电动推杆的正极和负极,这样电机正转,推杆伸出。
这样就简单了,我只需要控制13、14的220V供电就可以实现电动推杆伸出和缩回,大家肯定想到了,Aqara智能墙壁开关就可以轻松搞定!不过这里我计划用的是Aqara双路控制器,接线比较方便,智能墙壁开关双开也是可以的,记住一定要零火版。
需要的配件
1. Aqara智能墙壁插座:用来监控洗碗机工作功率。


2.Aqara双路控制模块:控制开关电源和继电器供电。



也可以用Aqara智能墙壁开关双开零火版代替。
3.电动推杆2个(24V 行程100mm 搭配5号接头)和黑色支架。

4.开关电源1个(24V 5A)用于给两个电动推杆供电。
5. 正泰(CHNT)JZX-22F/2Z继电器及底座:用于控制电动推杆正反转。


6. 你可能还需要一个网关来把插座和双路控制模块接入进Aqara平台,M1S、E1网关或者带网关功能的G2H、G3摄像机都可以。
7. 辅材:电源线及插头
改造过程
橱柜定制:
我用的洗碗机是西门子SJ636X03JC,理论上此方案适按说可用于所有嵌入式洗碗机。
橱柜采用了高低台的设计,水槽和切菜区台面高度900mm,灶具高度800mm,图纸如下:

洗碗机柜上方预留了一定空间,用来安装电动推杆。

定做了高于洗碗机门的门板,方便电动推杆着力。尺寸755mm(高)*600mm(宽)。



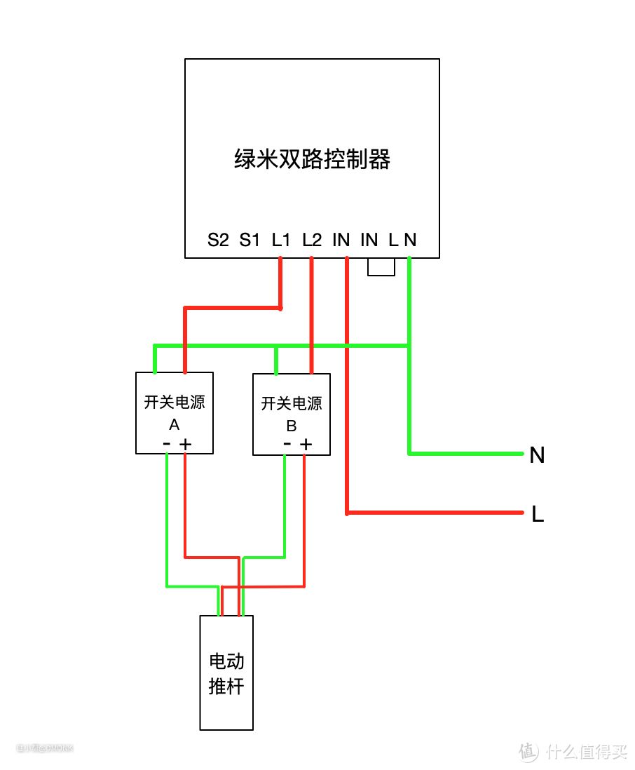
整体线路图:

双路控制模块其实就是个智能双开开关,N、IN分别用来接零线、火线。开关电源和继电器相当于两路灯,S1控制开关电源,S2控制继电器。
开关电源就是用来把AC220V变压为DC24V给电动推杆供电。
继电器(13)、(14)用来接S2火线和零线。(9)、(12)接开关电源输出的DC24V正极、负极。(1)、(4)接电动推杆的负极、正极。把继电器的(1—8),(4—5)用线连接起来。


智能墙壁插座:
Aqara智能墙壁插座替换原普通墙壁插座

控制系统:
从左到右依次为开关电源、继电器、双路控制模块,模块上面的黑线是外置天线。统一固定到洗碗机旁边橱柜的侧板上。

连接好线路之后,接入220V电源。

使用操作
把Aqara智能插座和双路控制模块通过网关添加到Aqara Home App里。


先设置两个自动化,当洗碗机门打开时把开关电源也打开,洗碗机门关闭时开关电源延时断电。

Aqara Home
App里操作只需要点一下洗碗机门按键的开/关即可实现开关洗碗机门。
洗碗机开门
洗碗机关门
苹果家庭
点一下洗碗机门按键开/关即可以操作开关洗碗机门。
洗碗机开门
洗碗机关门
在米家绑定第三方平台的Aqara账号后也可以通过小爱同学进行控制开关洗碗机们。
那么如何与洗碗机联动呢?
设置两个自动化:
厨房洗碗机插座低于1W打开洗碗机门:当洗碗机插座功率低于1W时,关闭此自动化(防止自动化持续触发),开启厨房洗碗机插座高于10W自动化,延时50分钟,打开洗碗机门,延时50分钟,关闭洗碗机门(时间自行调整)。
厨房洗碗机插座高于10W开启开门自动化:当洗碗机插座功率高于10W,关闭此自动化(防止自动化持续触发),开启厨房房洗碗机插座低于1W打开洗碗机门自动化。

这样洗碗机洗完结束后就可以延时开门了!

完美搞定!
欢迎大家尝试。